Fuel tank, Pedals, Gear lever, etc.

Footrests

The 1934 footrests resemble the later foot rests, but have round heads. Because of these round heads, the footrest rubbers can rotate around the pegs. This problem was solved by the end of 1935, by making the ends of the pegs and the bottom of the hole in the rubbers square.

Foot rests, made for the Nimbus, which are square over the whole length, can be found. I don’t think they are original, but are an OEM (Other Equipment Manufacturer) product, specially produced to solve the problem with the rotating footrest rubbers.

 76.

 

 

 

Foot rest rubbers

Round footrest rubbers without special characteristics. Probably with a round inner hole.

Footrests and footrest rubber, in front the ‘square’ OEM product.

Brake- and clutch pedal

The brake pedal, fitted on the right footrest, is bent somewhat outward and is shorter than with later models.  It does not have a hole for the brake rod for a sidecar.
The 1934 brake pedal is almost horizontal when it is in its resting position. In order to obtain a steeper angle, and consequently a longer effective stroke, the mechanical stop for the pedal on the frame was later modified. It is not known when this change took place.

The clutch can be operated through either the clutch pedal, mounted on the left footrest, or with the hand lever on the left hand side of the handle bars. In principle, the clutch pedal is made as a mirror image of the brake pedal, but with a vertical lever for the clutch cable.
The clutch pedal has remained unchanged during the entire production period.

 

 77.

 

 

 

Brake- and clutch pedal

The pedals are fitted on a shoulder on the pegs of the footrests. In order to keep distance and prevent wear, a washer is fitted as a spacer between pedal and frame.
These washers were often forgotten or left out, which can be seen from the deep wear marks on many frames.

Fuel tank

The fuel tank has a flat base with the petrol tap fitted at the front base of the tank.
The tank is tin plated on the inside.

The tank logo is a round, black transfer with a diameter of 86 mm with the name Nimbus and a golden halo. 

There is no rubber spacer between tank and frame.

The petrol cap is chrome plated and has a 3 mm high edge.  

 

78.

 

 

 

Petrol tap

The petrol tap on the first 1934 models is a rotating tap with reserve and filter. The make is unknown. During 1934 a double push tap manufactured by “Zöblitz” was fitted.

 

Tank and petrol tap

  

Hand Gear Lever

All 1934 models have a hand gear lever

The gear lever, which is guided by the gearbox lock and by slots in the frame plate, has 4 positions: 1st gear, neutral, 2nd gear and 3rd gear.

From No 1526 on, five notches were made in the gear lever gate, creating an additional neutral position between 2nd and 3rd gears. This is especially practical when gearing down using double clutching and blipping the throttle; which is necessary to prevent excessive “tooth brushing”.  

 

79.

 

 

 

 

 

 

[Translation of page 80]

[Left hand section]

The undersigned requests without commitment

1          DEMONSTRATION

                                               of the new Nimbus.

Do you have a driver’s licence {Yes, No

For a demonstration, please fill this out

 2     TRADE-IN OFFER

                                       for my old machine

                         MAKE __________________________________________

                                 YEAR____________________________________

                         ________________________________________________

                         NAME__________________________________________

                         PROFESSION________________________________________

                         ADDRESS__________________________________________

 

10-VII-34

 

 

[Right hand section]

No stamp necessary.

 

                                                                 NIMBUS 

                                                                 Peter Bangsvej 30

                              Copenhagen
                              F

 

 

[Photograph]

Josef Koch with his new Nimbus, on which he won the “1934 Speed Trial” of the B.S.A. club.

 During this demanding race over secondary roads, stretches of sand and through water, the new Nimbus, with its superior construction, triumphed.  

 

 
A/S Fisker & Nielsen advertised extensively. Shown is a post card which could be returned if you were interested in a Nimbus.

 80.

 

[End of translation of page 80]
 

 

 

 

 

 

 

[Translation of page 81]

Guidelines for using the MOTORCYCLE

 

 

 

 

[Nimbus logo]

 

Model

1934

 

 

 

 

 

 

 

 

 

 

 

 

 

A/S Fisker & Nielsen. Copenhagen F. Teleph. 9650

 

 81.

 

[End of translation of page 81]

 

 

 

 

 

 

[Translation of page 82]

Temporary manual for the use and maintenance of the 1934 Nimbus Motorcycle, Model C. 

Lubrication.  The lubrication system on the Nimbus is not complicated and it is of the utmost importance for the life of the motorcycle that regular lubrication takes place.

The engine and the gearbox are automatically lubricated with the same oil, via a lube oil pipe which runs from the lube oil pump to the gear box. The bearings of the camshaft and the rockers are automatically lubricated the same way. Only quality oils may be used for the engine. For winter use S.A.E. 30 oil, e.g. Vacuum A, Standard Heavy Elektrol M, double Shell or similar is recommended and for summer use S.A.E. 40 oil, e.g. Vacuum BB, Standard heavy X, Elektrol S.H., Triple Shell or similar.

The lube oil filler and dipstick are located on the lefthand side of the engine.
The dipstick has two marks, between which the oil level must be maintained. The upper mark (full) indicates 2.5 litres and may not be exceeded and the lower 1 litre mark is the minimum quantity of oil for adequate lubrication. The engine must be level when checking the oil. Lube oil must be changed after every 1000 – 1500 kilometres. The drain is at the left side of the engine, and the oil filter, which is incorporated must always be cleaned when changing the oil.

When rinsing the engine, no petrol or solvent  may be used; fill the engine up with 1 litre of thin oil (a lower quality may be used), run it on the centre stand for a couple of minutes, drain the oil and fill the engine up with 2.5 litres of fresh oil.  

To check that the lube oil system is in good order, check that the ammeter shows a reading when loading takes place with the engine running and there is, presumably, oil pressure. If the ammeter does not show any reading indicating loading of the engine then either the oil pressure is low or zero or the dynamo has failed (see the paragraph on the electrical installation) and the fault has to be investigated immediately. If the small insulated cap (at the left side of the engine, near the dynamo) is removed, the plunger will pop up if there is oil pressure; hold the plunger with the finger or a small stick.

The gearwheel housing of the rear wheel is filled with grease using a grease gun (Vacuum B 2 or similar). A gearwheel housing filled with grease is sufficient for about 10,000 kilometres.

 

 82.

 [End of translation of page 82]

 

 

 

 

 

 

 

[Translation of page 83]

The ball bearings of the front and rear wheels and the speedometer drive at the front wheel are lubricated with grease after the same number of kilometres.  Simultaneously, the movable parts of the brakes can be oiled. Take care not to contaminate the brake shoes with oil.

On the front fork, 4 grease nipples are fitted, which need to be lubricated every 500 – 1000 km.  Pedals, pull rods, Bowden cables, seats and passenger seat should be lubricated regularly.
x) The lower grease nipples should have more grease than the upper ones.

The fuel tank contains 12.5 litres, of which about 1.5 – 2 litres is the reserve. Please remember to shut off the petrol supply when getting off the motorcycle.

The carburettor has an adjustable jet needle and an adjustment for the idle speed. The needle gives less petrol when it is screwed down. The set screw for the idle speed (the one placed at an angle) gives a richer blend when screwed in. The adjustment takes place with a warm engine by screwing the set screw for the needle up until the engine starts to run erratically, after which it is screwed back until the engine runs smooth again. Do not screw the set screw back more than absolutely necessary. (The engine runs smoothly with a minimum of air). If the valve stems wear over  time, the set screw has to be adjusted again.

To start the engine, allow the carburettor to overflow and close the choke valve. Depress the kick starter calmly down a few times, then switch the ignition on and start the engine. Take care that the engine does not choke (in which case you will hear a sniffing sound, which can be corrected by opening the choke valve). Later, when the engine gets warmer, the choke valve, which has to be fully open when the engine is hot, is opened.

If the carburettor catches fire, the fuel supply to the engine has to be shut off quickly and full throttle given until the carburettor contains no more petrol. When using ethyl petrol, the engine is able to tolerate a poorer blend and an earlier ignition.

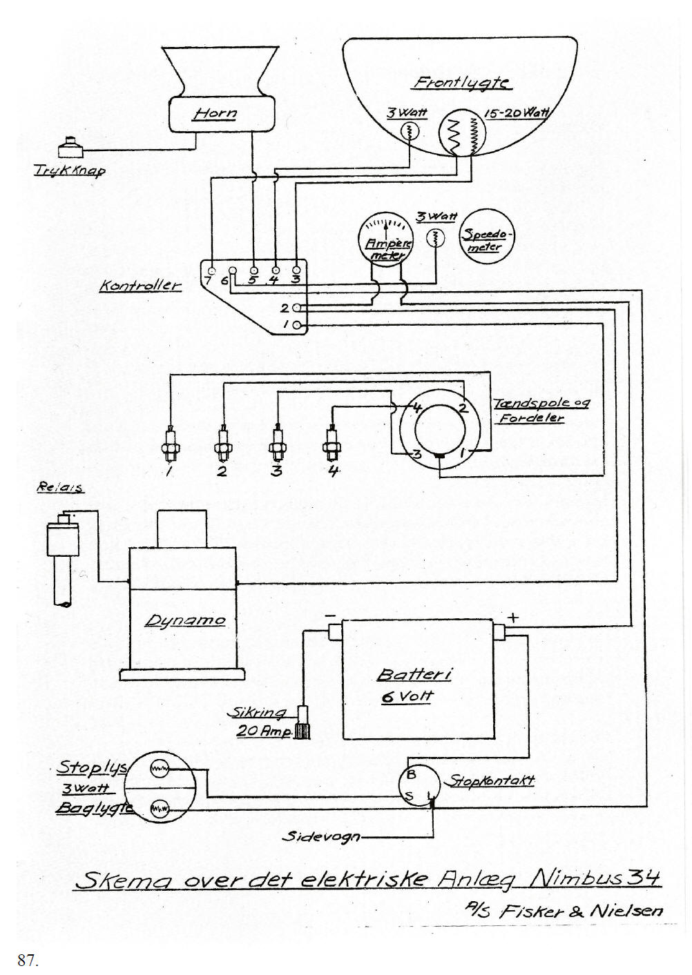
The electrical installation (see schematic)  

The electrical power is generated by the vertically placed dynamo, at the front of the engine.
The dynamo is built according to the familiar, simple and robust 3rd brush system. One cannot and must not ride without a battery because the voltage of the dynamo will increase, causing the lamps and the ignition coil to burn out.
Therefore, always ensure that the battery is in good condition including its electrical connections. The 3rd brush can be adjusted by turning the curved shield on the dynamo. The marks 1 and 4 indicate the charging current in amps. Normally, the brush is adjusted to four amps for everyday riding and only when riding long distances without using the horn or lighting may the charging current be reduced. The dynamo is connected to the frame by means of a relay (the battery’s negative pole). The relay is closed by oil pressure (see lubrication).  If the dynamo does not charge, the reason may be a lack of oil pressure, a contaminated commutator, worn brushes or lack of spring pressure, or loose connections. 

83.

 

[End of translation of page 83]

 

 

 

 
 

 

 

 

[Translation of page 84]

Check if  the relay is working correctly by connecting the wire running to the relay directly to earth causing charging again.
The contacts may be burnt or need to be cleaned.
The commutator is carefully cleaned with a piece of fine emery cloth on a stick.

The battery. Keep it topped up with distilled water to 5 mm above the plates. This can be done by loosening the seat and tilting it forward. Check the battery at regular intervals.  In summer, distilled water has to be added every fortnight.

The ignition switch is located under the handle bars. The ignition key has three positions, A, P and K. – In position A (Afbrudt = off) everything is off, at P (Parkering = parking) there is only power available for lights and horn and at K (Kørsel = operating) there is power for both lights and ignition. In the first two positions the key can be taken out. The lights are operated with the left hand twist grip, which has four positions. Turning it fully to the left, - the lights are off, then parking lights, low beam and finally high beam.

The Ignition is a battery ignition. The ignition coil and distributor are placed in line with the camshaft.
When the ignition coil is removed, the distributor with the contact breaker and the condenser are revealed. This is standard.
The contact breaker is adjusted to a gap of 0.5 mm – 0.6 mm. The ignition timing is automatic but can be further adjusted by rotating the ignition coil, the characters T (Tidlig = early (advance)) and S (Sent = late (retard)) indicating early (advance) and late (retard) ignition. Take care that the ignition coil’s long contact is all the way home in the contact spring of the ignition housing. Remember to always switch the ignition off and to take the key out when dismounting your machine.
Before starting the engine ensure all power consumers are switched off and don’t turn the ignition on until the gas/air mixture fills the cylinders.

A 20 amp fuse is located on the gear box and must always be removed when working on the electrical system.

Positioning of the camshaft.

The mark I on the flywheel has to align with the mark on the cylinder block when the marked tooth of the camshaft gearwheel lines up with the mark on the camshaft housing or when the inlet valve of the first cylinder is just opening (the valve clearance in this position must be 0.2 mm).  – The upper gearwheel is also marked and must be lined up to the mark on the dynamo housing (the character I is still on top of the flywheel).
Positioning of the dynamo is not necessary, but if doing so, ensure that the same teeth mesh. 

 

 84. 

[End of translation of page 84]

 

 

 

 

 

 

[Translation of page 85]                                                     

                                                      IV

 

The valves must be adjusted with a COLD engine with a clearance of 0.5 mm for the exhaust valves and 0.4 mm for the inlet valves.
If the valves stick, they can be sprayed with solvent. Petrol may also be used, but that has to be done with care (fire hazard). 

Clutch and gear. The clutch is a single plate clutch. If the clutch starts slipping as a result of oil contamination, remove the plug on top of the flywheel, declutch, rotate the engine slowly with the kick starter and spray petrol liberally between the clutch plates. The petrol will run out at the bottom of the flywheel housing.
Ensure there is clearance between the pushrod and the clutch arm (at the back of the gear box).

The gears. There are three gears and a neutral position. Counted from the seat forward: 1st gear, neutral, 2nd gear, 3rd gear.
When shifting from the 1st to the 2nd gear, hold it a little while in the neutral position.
When shifting from a lower to a higher gear, reduce the throttle and when shifting back increase the throttle.
Don’t ride faster than 35 KMH for the first 300 km and don’t exceed 50 KMH for the next 700 km

The brakes are very powerful. Take care not to spill solvent or oil on the brake linings when washing the bike. When the brake shoes are removed for fitting new linings, care has to be taken that the small pull springs, fitted between the brake shoes, return to their original positions. (If necessary mark them before dismantling) Do not experiment with connecting both brakes together.
In normal situations, both brakes can be used together, but in case of slippery roads, gravel or frost, the front brake should be used with the utmost care, but when the rider feels safe to do so, one can try using the front brake (at slow speeds) on roads as described above. One will then notice, how easily the bike starts skidding).

In certain circumstances, the shoes of the front brakes can be oriented in such a way that the brakes work only when running backward. This necessitates filing off the protruding notches of the shoes.

The rear wheel is removed by firstly removing the split pin holding the brake rod and the two foremost bolts, then by loosening the two rearmost nuts and bolts of the rear mudguard’s hinge. The rear mud guard is folded back and the wheel can easily be pulled out. Remember when re-assembling, to fit the split pin in the brake rod again and to securely fasten the bolts of the suspension.

 

 85.

 

[End of translation of page 85]


 

 

 

 

 

 

 

[Translation of page 86]

 

Front Wheel. Place a couple of 1” high wooden blocks under the centre stand legs. Remove the Bowden cable from the handle bars and from the speedometer drive at the front wheel.
Loosen the nuts half way.
Remember to securely fasten the speedometer’s cable again. 

Tyres.  26 x 3.50 for W.M. 3-19 rim.
The tyres have to be maintained at the correct pressure: 18 – 26 psi or 1.3 – 1.8 kg.

The sidecar has four fastening rods.

Ensure they are always secured tightly. The rear fastening rod is positioned between the frame strap and the attachment plate for the exhaust pipe and has to be tightened first and thereafter the front, lower rod. The third fastening rod (the foremost top one) is fastened in such a way that the motorcycle has a slanted position away from the side car. The fourth fastening rod has to be connected to the sidecar with no tension, the ball joint is positioned around 50 mm ahead of the seat springs and with the rod slightly pointing backwards. Keep the eyes of the springs and the hub of the sidecar well lubricated. The front bearing is made of rubber and needs no maintenance. Be careful when riding with a sidecar for the first time, especially when making a right turn. Practice first in a suitable place.
Remember that a vehicle with a sidecar is an asymmetric and offset loaded vehicle; therefore, always ride carefully in bends and do not brake firmly unless necessary.

 

                                                                                                                      A/S. FISKER & NIELSEN

 

 86.

 [End of translation of page 86]


 

 

 

 

 

 

[Translation of page 87]

                                                                                                           Head light

                                                      Horn                               3 Watt            15-20 Watt

 Push button

                                                        3 Watt

                                                                                  Ammeter                   Speedometer

Switch

                                                                                               Ignition coil and distributor

 Relay

                                                 Dynamo

                                                             Fuse 20A                      Battery 6 Volt

  Brake light

  3 Watt                                                                                   Brake switch

  Rear light

                                                                       Sidecar

 

 Schematic of the electrical installation of Nimbus 34.

 

                                                                                                          A/S Fisker & Nielsen

 87.

 

[End of translation of page 87]

 

 

Menu